附近卖身电话100元,微信号附近快餐品茶 ,全国空降上门900城市100块约3小时上门人到付款 ,江浙沪伴游纯出女孩招聘,深圳品茶喝茶工作室的介绍免费全国空降app入口在哪里可以看

服务热线: 15762271767

青岛优明科粉体机械有限公司

青岛优明科更好的材料,让世界更美好

20年专注于超微粉体设备制造

热门关键词:

您的位置: 首页 > 产品中心 > 粉体改性机
  • MRM涡流磨改性机

MRM涡流磨改性机

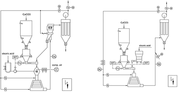
  在细川阿尔派(Alpine)和欧米亚(Omya)集团成功经验的基础上,我们开发出了三种不同的连续式表面包覆系统:针盘磨包覆系统、涡流磨包覆系统和转子磨包覆系统。

  该连续式粉体表面包覆改性系统是在消化吸收德国技术的基础上设计制造的中国设备,可用于多种粉体的表面改性,如碳酸钙粉末(重质、沉淀)、高岭土、滑石、云母、石墨、硫酸钡、白炭黑、氢氧化镁、氧化锌、氧化铝等,该系统适宜于多种固体、液体改性剂,如铝酸盐偶联剂、钛酸盐偶联剂、硅烷偶联剂和硬脂酸。

全国热线

15762271767

产品特点 Product features - 优明科 -

  改性包覆效果好改性剂耗量较少

  温度速度可把控,生产效率高

  连续化程度高,适用于大规模生产

  生产过程连续稳定,运行成本低

  适用范围广,多种无机矿物均可活化

  操作简便运行平稳,减小劳动强度

工作原理 Working Principle - 优明科 -

  原理及特点:采用锥形的转子和定子,转子和定子的间隙调整;转子线速度可达120米/秒;物料在转子与定子之间高速冲击、剪切和摩擦完成包覆过程。

产品参数 Product parameters - 优明科 -

涡流磨改性工艺图

详细技术参数请咨询青岛优明科客服

浏览量:

相关案例 / Related cases

全国服务热线

15762271767